定義
下滑道扇區是指在包含下滑道的垂直面內,最靠近下滑道,其調製度差為0.175的各點軌跡所限制的扇區。
下滑道
下滑道是指飛機在進近著陸的時候飛機相對地面的航跡。
著陸系統信道環境好壞直接決定著系統的引導能力,儀表著陸系統下滑信標依據水平地面良導體特性,利用鏡像原理通過天線輻射水平極化電波,產生下滑道。儀表著陸系統下滑道結構是下滑系統非常重要的技術參數。
下滑信標系統
下滑信標系統包括下滑信標地面設備和下滑信標接收機,其頻率與航向信標系統的頻率配對出現,所在頻率段為329.15MHz ~334.85MHz的UHF頻段,波道間隔150KHz。地面設備天線安裝在一個垂直於地面的天線支架上,一般由兩個或三個處於不同高度的天線組成,發射水平極化波,輻射功率為5~7W,作用半徑為10 nmile。
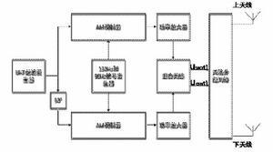
下滑信標地面設備工作原理G/S輻射下滑指引信號的原理與LOC基本相同,如圖所示,由UHF載波發生器產生與航向信號頻率對應頻 率的UHF載波信號,低頻信號發生器分別產生標準的90Hz和150Hz的單音,UHF載波分為兩路,一路直接送給AM調製器,另外一個路經過90°移相後,送入另外一路AM調製器,兩路UHF載波分別過150Hz、90Hz的低頻調製,經功率放大器放大後,送入混頻網路。在混頻網路中,經過相移和加、減運算,得到SBO信號和CSB信號,再由天線分配網路經過相位和幅值調配後饋送給上、下天線。
調製度差
DDM即調製度差。調製度是用於度量調製信號的幅值占載波信號幅值的比例,調製度差可以比較兩個調製信號的大小。
DDM值用於體現兩個導航調製信號幅度的差異程度,利用這個差異程度就能夠衡量飛機和跑道中心線的偏離程度。DDM值是一個電參數,而飛機偏離跑道的程度是一個幾何參數,無線電導航的巧妙之處就在於這兩種參數之間的相互轉換。儘管DDM值只是一個標量,但它攜帶了飛機的方位信息,所以也可以認為DDM值具有了方向性。
下滑道扇區的形成
由CSB和SBO天線形成的150Hz和90Hz調製信號的輻射場如圖所示。混合網路輸出的信號,經過天線分配網路後由天線輻射,形成CSB輻射場。下滑面與跑道表面的交線垂直於跑道中心線,且在下滑面中心線上,信號幅度達到最大值; 輻射信號經過天線分配網路後由天線輻射,形成SBO輻射場,在下滑面的中線上SBO的信號幅度為0,即“零基準信標”。兩個信號疊加之後,形成在下滑面上方90Hz調製信號占優勢的m90輻射場,和在下滑面下方150Hz調製信號占優勢的m150輻射場(此處僅討論飛機接收到的理想信號,不涉及地面對天線的鏡面反射效應和場地干擾等因素)。
下滑信標接收機的工作原理與航向信標的十分類似,只是接收機的接收頻段不同,其輸出下滑信標接收機的兩個輸出分別用來驅動HSI的下滑信標指針和HSI警告旗。
下滑信標的DDM 示意圖
下滑道扇區
下滑道扇區
下滑道扇區G/S天線發射的波束,必須滿足DDM和位移靈敏度的要求,如上圖所示,從垂直於下滑面的方向看去,下滑道的中心線處DDM值為0,夾角 一般為2°~3°,兩條DDM=0.175的射線夾角為1.4°,該區域即為下滑道扇區。下滑引導範圍與地面的夾角為 0.45 ~1.75 ,水平方向上覆蓋跑道中心線左右8°的區域,覆蓋半徑10nmile,如下圖。
下滑道水平面覆蓋區域