產品介紹
ZX系列型泵是臥式自吸離心泵。該型式泵與其它型式的自吸離心泵比較,因為泵本身沒有逆止閥,結構最為簡單;工作最為可靠;無故障工作時間長,維護、使用方便、體積小、重量輕、效率高、在設計上做了特別的考慮與相同口徑的泵比較,排量大、性能高。ZX型泵在工農業生產、搶險救助,如排澇、救火中作為應急泵使用效能更為突出。ZX型泵廣泛適用石油、化工、冶金、機械、化纖、食品、能源、交通等工業部門城市給水、亦可用於農業排灌、噴灌。供輸送清水或粘度小於5°E,溫度低於80℃物理及化學性質類似清水的其它液體。使用範圍
ZX系列自吸泵適用於城市環保、建築、消防、化工、製藥、染料印染、釀造、電力、電鍍、造紙、石油、礦山、設備冷卻、油輪卸油等。適用於清水、海不、水及帶有酸、鹼度的化工介質液體和帶有一般糊裝的漿料(介質粘度≤100厘珀、含固量可達30%以下)。
裝上搖臂式噴頭,又可將水衝到空中後,散成細小雨滴進行噴霧,是農藥、苗圃、果園、茶園的良好機具。
可和任何型號、規格的壓濾機配套使用,將漿料送給濾機進行壓濾的最理想配套泵種。
工作原理
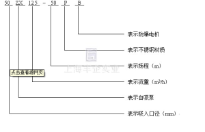
ZX自吸離心泵 型號定義
ZX自吸離心泵 結構圖
ZX自吸離心泵結構圖 安裝
1、在泵與電動機直聯傳動時,應注意泵軸與電動機輸出的同軸度;泵安裝的準確與否對泵的運行平穩性和使用壽命有較大的影響,因此必須仔細認真的安裝校正。2、泵聯軸器必須用螺母堅固好,並鎖緊螺母,謹防螺母鬆動,否則易引起葉輪竄動,造成機械故障。
3、為使泵體內能夠保持一定的儲存液,以達到較好的自吸能力和防止機械密封的乾磨擦,必須使泵的進口高於泵軸的中心線。
4、吸入管路的安裝應注意:
A、吸入口的安裝高度不能超過5米,在條件許可時,吸入口安裝高度應儘可能地低於水池最低的儲水平面,並儘量縮短吸入管的長度,少裝彎頭,這樣有利於縮短自吸時間,提高自吸功能。B、吸入管路中的閥門、法蘭等應嚴防漏氣或滲漏液體,即吸入管路中不允許有漏氣現象存在。C、應防止泵體內吸入固體等雜物,為此吸入管路上應設定過濾器。過濾器的有效過水麵積應為吸入管截面的2-3倍,過濾器應定期檢查。
D、吸入管路和吐出管路應有自己的支架,泵體本身不允許承受管路的負荷。
5、泵在安裝時,應使泵及管路的靜電接地電阻達到其規定要求。
6、安裝時應嚴格檢查泵殼及管路中有無石塊、鐵砂等雜物。
7、校正泵聯軸器及電機動聯軸器的安裝間隙及同軸度,其不同軸度允許偏差為0.1mm。泵軸和電動機軸的高度差可在底腳上墊銅皮或鐵皮調整。
8、在機組實際運轉3-4小時後,作最後檢查,如無不良現象,則主為安裝已妥,在試運轉中應檢查軸。
9、該泵軸承體凡設有冷卻室裝置的冷卻水接頭供配內孔為12的膠管或塑膠管之用,其螺紋尺寸為M12x1.75。
10、在泵的出口管路上如裝有單向閥而在自吸過程中不能使泵順利地排出氣體時,應在泵的出口處加接排氣水管及閥。
如何使用
一、起動前的準備有檢查工作1、本系列ZX自吸泵,根據泵的工作運轉狀況,分別採用優質鈣基黃油和10號機油進行潤滑,如果採用黃油潤滑的泵應定期向軸承箱內加注黃油,採用機油潤滑的泵,如果油位不足,則加足之。
2、檢查泵殼內的儲液是否高於葉輪的上邊緣,如若不足,可以從泵殼上的加液口處直接向泵體內注放儲液,不應在儲液不足的情況下啟動運轉,否則不能正常工作,且易損壞機械密封。
3、檢查泵的轉動部件是否有卡位磕碰現象。
4、檢查泵體底腳及各聯結處螺母有無鬆動現象。
5、檢查泵軸與電動機主軸的同軸度和平行度。
6、檢查進口管路是否漏氣,如有漏氣,必須設法排除。
7、打開吸入管路的閥門,稍開(不要全開)出口控制閥。
二、起動及操作
1、點動ZX自吸泵,注意泵軸的轉向是否正確。
2、注意轉動時有無不正常的聲響和振動。
3、注意壓力表及真空表讀數,起動後當壓力表及真空表的讀數經過一段時間的波動而指示穩定後,說明泵內已經上液,進入正常輸液作業。
4、在泵進入正常輸液作業前即自吸過程中,應特別注意泵內水溫升高情況,如果這個過程過長,泵內水溫過高,則停泵檢查其原因。
5、如果泵內液體溫度過高而引起自吸困難,那么可以暫時停機,利用吐出管路中的液體倒流回泵內或向泵體上加儲液口處直接向泵內補充液體,使泵內液體降溫,然後起動即可。
6、泵在工作過程中如發生強烈振動和噪聲,有可能是泵發生汽蝕所致,汽蝕產生的原因有兩種:一是進口管流速過大,二是吸程過高。流速過大時可調節出口控制閥,升高壓力表讀數,在進口管路有堵塞時則應及時排除;吸程太高時可適當降低泵的安裝高度。
7、泵在工作過程中因故停泵,需再起動時,出口控制閥應稍開(不要全閉),這樣既有利於自吸過程中氣體從吐出口排出,又能保證尖在較輕的負責下啟動。
8、注意檢查管路系統有無滲漏現象。
三、停泵
1、首先必須關閉吐出管路上的閘閥。
2、使泵停止轉動。
3、在寒冷季節,應漿泵體內的儲液和軸承體冷卻室內的水放空,以防凍裂機件。
