通風減濕
當室外空氣的含濕量低於室內空氣的含濕量時,可以通過自然通風或機械通風的方法,將室外新風送入室內,達到減濕之目的,這就是通風減濕法。
一年之內有一些月份室外空氣的含濕量較低,一天之中有一段時間室外空氣含濕量較低。採用通風減濕方法,應合理選擇通風時機。對一些餘熱很小的房間,通風減濕所能夠降低的室內空氣含濕量是很有限的,此時可與加熱結合起來。
通風減濕是一種經濟易行的方法,只要自然條件允許,應優先考慮,且應優先採用自然通風方案。但是單純通風無法調節室內溫度。
冷卻減濕
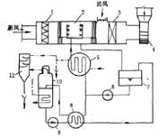
圖1 冷凍降濕機原理圖冷卻減濕法也稱露點法。當空氣溫度降到露點以下時,其內的一部分水蒸氣就結露從而被去除。空調工程中,除了用表面式空氣冷卻器和噴水室對空氣進行減濕處理外,也可採用專門的冷卻降濕設備。冷凍降濕機即為這樣的設備,其工作原理見圖1(1-蒸發器;2-送風機;3-冷凝器;4-集水器;5、6-節流裝置;7-過濾器;8-熱交換器;9-貯液器;10-油分離器;11-壓縮機),其中a)冷凍降濕機原理,b)降濕機內空氣的狀態變化。
狀態1的濕空氣進入機組後,與直接蒸髮式表面冷卻器進行熱濕交換,換熱表面附近的空氣被降到狀態1的露點溫度後就開始結露。隨著空氣向前流動,不斷有水蒸氣通過結露析出,離開表冷器時,空氣的平均狀態達到狀態2。此時焓和含濕量都減小了,但相對濕度大了。狀態2的空氣與冷凝器發生顯熱交換,被等濕加熱到狀態3,此時空氣的焓和幹球溫度都高於初始狀態1,但含濕量和相對濕度都降低了。
吸收減濕
吸收減濕又叫液體吸濕劑減濕。其減濕的原理與吸收式制冷機中吸收器的工作原理相同。一即利用某些鹽類的水溶液所具有的對水蒸氣的吸收能力,對空氣進行減濕處理。常用的鹽類有氯化鈣、氯化鋰等,其對水蒸氣的吸收原理可由鹽水溶液的P-ζ圖看出。
圖2 氯化鋰溶液的P-ζ圖圖2為氯化鋰溶液的P-ζ圖。圖的橫坐標為氯化鋰的質量濃度,縱坐標為溶液表面上飽和空氣層的水蒸氣分壓力。不同溫度下的P-ζ關係用不同的曲線表示。當ζ=0時,對應於縱坐標軸,此時表示的是純水飽和壓力與飽和溫度之間的關係。例如,當溫度為100℃時,可查得100℃曲線與縱坐標軸的交點為101.33kPa。圖中連線各曲線右端點的折線為結晶線,一定溫度下,若溶液中氯化鋰濃度超過其與結晶線交點上所對應的濃度,就有多餘的鹽貧結晶出來。
從圖中可以看出:同溫度下溶液表面飽和空氣層中的水蒸氣分壓力,低於純水表面飽和空氣層中的水蒸氣分壓力,且濃度越大,這種差別越明顯。同濃度下,溫度越低,二者的差別越大。由於水蒸氣分壓力差是其傳質的推動力,因而可以適當選取,溶液的濃度和溫度,使其與空氣直接接觸時從空氣中吸收水分。
圖3 蒸發冷凝再生式液體減濕系統圖3(1-空氣過濾器;2-噴液室;3-表面冷卻器;4-送風機;5-溶液冷卻器;6-溶液泵;7-溶液箱;8-熱交換器;9-再生溶液泵;10-蒸發器;11-冷凝器)為蒸發冷凝再生式液體減濕系統原理圖。濕空氣進入噴液室2後,與所噴出的溶液直接接觸,其內的部分水蒸氣被吸收,從而實現了減濕目的。吸濕後的溶液經再生系統再生,然後再用於吸濕。由圖可見,該系統的溶液再生系統很複雜,故在空調工程中不常採用。
吸附減濕
用固體吸濕劑減濕的方法稱之為吸附減濕。靠吸濕劑與水蒸氣間的純分子間吸引力減濕的過程,稱之為物理吸附。吸濕前後吸濕劑的分子結構發生變化時,稱之為化學吸附。空調中,最常用的固體吸濕劑是矽膠、氯化鈣和分子篩。
固體吸附減濕方法分靜態和動態兩種。靜態吸濕是讓潮濕空氣里自然狀態與吸濕劑接觸,動態吸濕是讓潮濕空氣在風機的強制作用下通過吸濕材料層,以達到減濕的目的。根據吸濕劑在工作中是否作巨觀運動,吸附劑減濕還有固定式與轉動式之分。
當吸濕劑吸收水分到一定程度時,其吸濕能力達到飽和,無法繼續吸濕,稱之為失效。需再生以除去其內部的部分水分,方能重複使用。常用的再生方法為加熱烘乾。
圖4 轉輪降濕機工作原理圖4(1-加熱器;2-轉輪;3-固定隔板)為轉輪降濕機工作原理,轉輪2是用特製的石棉吸濕紙製成的,含有氯化鋰和氯化錳晶體。在石棉紙間有許多密集的,直徑約1.5mm的蜂窩形通道,構成了相當大的吸濕面積。在下四分之一與上部的分界處,設有固定隔板3,再生空氣經加熱器1加熱後進入下部空間,對吸濕紙烘乾,潮濕空氣從上部空間通過,經過吸濕紙後被減濕。當轉輪緩慢轉動時,吸濕紙在上部吸濕,下部再生,形成一個連續的工作過程。轉輪降濕機減濕能力大、使用年限長、維護簡單、再生不影響減濕,是一種較好的減濕設備。
