工藝流程
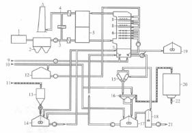
圖1 石灰石一石膏煙氣脫硫裝置流程圖圖1(1-鍋爐;2-電力除塵器;3-待淨化煙氣;4-淨化煙氣;5-氣-氣換熱器;6-吸收塔;7-持液槽;8-除霧器;9-氧化用空氣;10-工藝過程用水;11-粉狀石灰石;12-工藝過程用水;13-粉狀石灰石儲倉;14-石灰石中和劑儲箱;15-水力旋流分離器;16-皮帶過濾機;17-中間儲箱;18-溢流儲箱;19-維修用塔槽儲箱;20-石膏儲倉;21-溢流廢水;22-石膏)為某電廠石灰石一石膏煙氣脫硫裝置流程圖。
由鍋爐引風機來的熱煙氣經脫硫風機升壓後,進入噴淋吸收塔進行脫硫。在吸收塔內,煙氣與石灰石漿液逆流接觸,煙氣中的SO和SO與漿液中的石灰石反應,形成亞硫酸鈣和硫酸鈣,煙氣中的HCl、HF也與漿液中的石灰石反應而被吸收。脫硫後的飽和煙氣經吸收塔頂部除霧器除去夾帶的霧滴後排入煙囪。氧化空氣風機將空氣鼓入吸收塔漿池(持液槽),將亞硫酸鈣氧化成硫酸鈣,過飽和的硫酸鈣溶液結晶生成石膏(CaS0·2HO)。產生的石膏漿液通過石膏漿液排出泵連續抽出,視吸收塔漿池的液位高低決定將石膏漿液送至石膏水力旋流器進行脫水或將漿液送回吸收塔。
系統組成
石灰石-石膏煙氣脫硫系統由石灰石漿製備系統、吸收系統、煙氣再熱系統、石膏脫水系統、廢水處理系統等組成。
1.石灰石漿製備系統
圖2 石灰石漿製備系統石灰石漿製備系統的任務是向吸收塔提供合格的石灰石漿液,主要由石灰石粉儲倉、石灰石粉計量器和輸送裝置、帶攪拌的漿液罐、漿液泵等組成。如圖2所示。石灰石粉由罐車運到料倉存儲,然後通過給料機、計量器和輸粉機送入漿液罐,與循環水配製成濃度為10%~15%的漿液,用灰漿泵送至吸收塔底槽。
2.吸收系統
圖3 噴淋吸收塔內部結構吸收系統的主要設備是吸收塔,它是煙氣脫硫設備的核心裝置,系統在塔中完成對SO(包括SO)等有害氣體的吸收。目前噴淋塔是石灰石/石膏濕法煙氣脫硫工藝中的主導塔型,其結構如圖3所示。
噴淋層設在吸收塔的中上部,每個噴淋層都是由一系列噴嘴組成,其作用是將循環漿液進行細化噴霧。漿液循環泵將塔內的漿液循環打入噴淋層,為防止塔內沉澱物吸入泵體造成泵的堵塞或損壞及噴嘴的堵塞,循環泵前都裝有格線狀不鏽鋼濾網(塔內)。
氧化空氣系統是吸收系統內的一個重要部分,其功能是氧化空氣把脫硫反應中生成的半水亞硫酸鈣(CaSO·1/2HO)氧化為硫酸鈣並結晶生成石膏(CaSO·2H0)。氧化空氣通過氧化風機送入吸收塔。吸收系統還包括除霧器及沖洗設備。吸收塔內最上面的噴淋層上部設有除霧器,它主要用於分離由煙氣攜帶的液滴。
3.煙氣再熱系統
煙氣通過煙氣脫硫系統洗滌後,溫度降至50~60℃,已低於露點,為了增加煙囪排出煙氣的擴散能力,減少可見煙團的出現,應對洗滌後的煙氣進行再熱。
煙氣再加熱器通常有蓄熱式和非蓄熱式兩種形式。蓄熱式是利用未脫硫的熱煙氣加熱已脫硫的冷煙氣,統稱GGH。蓄熱式換熱器又可分為迴轉式煙氣換熱器、板式換熱器和管式換熱器,均通過載熱體或熱介質將熱煙氣的熱量傳遞給冷煙氣。迴轉式換熱器與電廠用的迴轉式空氣預熱器的工作原理相同。板式換熱器中,熱煙氣與冷煙氣逆流或交叉流動,熱交換通過薄板進行。管式加熱器是通過中間載體水將熱煙氣的熱量傳遞給冷煙氣,用於年滿負荷運行在4000~6500h的脫硫裝置。
非蓄熱式換熱器通過蒸汽、天然氣等將冷煙氣重新加熱,又分為直接加熱和間接加熱。直接加熱是燃燒加熱部分冷煙氣,然後冷熱煙氣混合達到所需溫度;間接加熱是用低壓蒸汽(p≥2×10Pa)通過熱交換器加熱冷煙氣。這種加熱方式投資省,但能耗大,使用於脫硫裝置年運行時間4000~6500h的脫硫裝置。
4.石膏脫水系統
石膏脫水系統包括水力旋流器和真空皮帶過濾等關鍵設備。水力旋流器為石膏漿液的一級脫水設備,漿液切向進入水力旋流器的入口,使其產生環形運動。粗大顆粒匯集在水力旋流器的周邊,而細小顆粒則匯集在中心。已澄清的液體從上部區域溢出(溢流);而增稠漿液則在底部流出(底流)。真空過濾機是將經一級脫水後的石膏漿液進一步脫水至含固率達到90%以上。脫水後的石膏儲存在石膏庫內,可作為製造牆板或水泥的材料而出售。
5.廢水處理系統
對於廢水的處理,不同的電廠有不同的系統。傳統的廢水處理系統是,先在廢水中加入石灰沉積氟化物,然後加氫氧化鈉在高pH值下除去重金屬。過濾沉澱物和固體懸浮物,在進行pH值調節後排出處理後的水。
特點
(1)脫硫效率高達95%以上,有利於地區和電廠實行總量控制。
(2)技術成熟,設備運行可靠性高(系統可利用率達98%以上)。
(3)單塔處理煙氣量大,SO脫除量大。
(4)適用於任何含硫量的煤種的煙氣脫硫。
(5)對鍋爐負荷變化的適應性強(30%~100%額定蒸發量)。 .
(6)設備布置緊湊,減少了場地需求。
(7)處理後的煙氣含塵量大大減少。
(8)吸收劑(石灰石)資源豐富,價廉易得。
(9)脫硫副產物(石膏)便於綜合利用,經濟效益顯著。
