簡介
球形透鏡是一種重要的光學元件,主要由光學玻璃等材料製成,用於光纖之間、雷射與光纖之間以及光纖與探測器之間的耦合,或者用於薄膜過濾密集波分復用器中光纖光束的準直,在光學系統中占有著重要的地位。球形透鏡又稱玻璃細珠。是直徑幾微米到幾十微米的實心或空心玻璃珠。其生產始於二次世界大戰前的美國,後來,歐洲各國也相繼開始工業生產。品種和規格日益增加,套用領域涉及化工、軍工、航天、交通、石油、輕工、醫療等各個部門。
球形透鏡製造方法有兩類:一是將玻璃粉通過高溫氣體加熱到熔融狀態,利用表面張力形成圓形微珠,有粉末法和煅燒法; 或將玻璃配合料熔化後直接用高速氣流噴吹,玻璃液滴由於表面張力形成圓珠。玻璃微珠具有表面光潔度好,光的反射性好,有定向反射性,抗衝擊強度高,化學穩定,容重輕等特性。
球形透鏡用途廣泛,大致分為兩類: ①利用球形透鏡的反射光能向入射光源方向回射的性質,製作交通標誌,摻入油漆用於路面劃線,或製成反射或攝影螢幕等。②利用它的球形、玻璃的硬度、化學穩定性和容重輕等特性,用於金屬工件的研磨介質,噴丸及清潔處理,塑膠製品的填充材料。空心玻璃微珠具有輕質高強,導熱係數低的優點,可作為輕質保溫隔熱材料用於宇航技術,船舶材料和化工設備等。
理論分析
球形透鏡目前國內外對球形透鏡的表面研究主要在兩個方面。一是採用光學設計軟體(比如CODE V和ZEMAX)對球形透鏡進行設計,從而解決球形透鏡中的光線傳輸和成像問題;一是採用針對球形透鏡的製備過程進行研究。下圖給出了用於計算球形和非球形透鏡表面特性示意圖,其中虛線區域為非球形透鏡,實線圓形區域為球形透鏡。P和S點分別為非球形透鏡和球形透鏡表面上的點, Z和Z′為對應的橫向坐標點。
球形透鏡下圖給出了球形透鏡的分析示意圖,光線通過一個球形透鏡兩次折射後,最終聚焦到O點。其中Q點和P點分別為球形透鏡上的兩點,即光線折射的兩點,並設PQ的長度為L。假設球形透鏡的折射率為n1,透鏡的左邊和右邊的介質折射率分別為n0和n2。光線的入射角為φ,經過第一次和第二次折射後,折射角分別為δ和θ。根據Snell定律,我們可以得到在P點和Q點的方程分別為:
n1sinδ= n2sinθ
球形透鏡
球形透鏡n0sin = n1sin( - δ)
在柱坐標系下, Q點和P點的坐標可以表示為Q(X,Z)和P(ρ,z),在球形透鏡的第一面上的Q點,其坐標也可以表
示成如下函式形式:
X(θ)= fBtanθ+ Lsinδ(θ)
Z(θ)= fB+ Lcosδ(θ)
在球形透鏡的第二面上的P點,其坐標也可以表示成如下函式形式:
ρ(θ)= fBtanθ
z(θ)= fB
以K9玻璃為例,折射率為n1= 1.5163,並且假設球形透鏡兩邊的介質都為空氣,折射率為n0= n2= 1,球形透鏡的直徑為1.60cm,最大折射角為θ= 45°。經過分析,繪製出如圖3所示的球形透鏡的表面特性曲線。
球形透鏡太陽能聚光充電裝置
裝置介紹
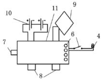
該球形透鏡太陽能聚光充電裝置主要包括聚光系統、電能輸入、輸出控制系統兩大系統,現將其特徵展示如下:所述聚光系統包括聚光透鏡1、太陽能電池板9、指南針3和球座2,所提到的聚光透鏡1放置於球座2之上,由於不是緊固在球座上,該聚光系統可隨意拿下把玩,所述太陽能電池板9鑲嵌於球座2上,同時位於透鏡1之下,接受來自透鏡1聚集的太陽光,指南針3嵌於球座2內位於均勻透鏡1背面,針對不同緯度地區和季節通過指南針3調整透鏡1的朝向可以實現聚光效果的最大化;
所述電能輸入輸出控制系統包括主電路11、照明單元4、蓄電池組10和基座5,照明單元4位於球座2之下與電路板11連線,蓄電池組10在基座5內的底部與電路板11連線,電路板11位於蓄電池組10和照明單元4之間控制整個與電相關的器件。
球形透鏡其中,球形透鏡太陽能聚光充電裝置,它的主要特徵有如下幾點:聚光系統可以實現直接採集光線,避免跟蹤光線,不需要外界額外的能量的輸入,因而更加節能。整個裝置的最佳擺放位置可以通。而電能輸入輸出控制系統合理控制電能轉化,節省了電路的功率損耗。
球形透鏡原理介紹
本裝置的目的是針對現有太陽能移動電源對陽光利用效率低下,提出的一種新型球形透鏡太陽能聚光充電裝置,以提高太陽能的利用效率。它的主要原理是:根據所處地理位置以及季節得到指南針最佳指向角,使裝置按照指向角擺放,太陽光通過球形透鏡折射匯聚在太陽能電池板上對蓄電池組進行充電,在有設備連線時,電路控制蓄電池組對設備充電,觸發延時開關控制節能觀賞燈的亮滅狀況。
裝置效果展示
該裝置包括聚光系統、電能輸入輸出控制系統,聚光系統中指南針提供了最佳朝向,使更多的太陽光得以收集,獨特形狀的太陽能電池板角度及位置設計也使裝置獲得更多的太陽光。其中的照明單元,可以提供照明,增加了太陽能的利用和功能。其次,電能輸入輸出控制系統合理控制電能轉化,節省了電路功率損耗。最後,該裝置小巧美觀,極具觀賞性。
球形介質透鏡反射器
球形介質透鏡反射器是一種新型的無源的雷達回波增強器,具有成本低、可靠性高、體積小、重量輕、有良好的寬角回響,比有源的雷達回波增強器和其他無源的雷達回波增強器具有獨特的優點。目前這種球介形質透鏡反射器,國外已進人實用階段。日本東京計器株式會社、英國空中加油公司、美國埃姆森卡明公司都已生產出各種規格的產品。一飛機、飛彈、靶標上用它作回波增強器和電子對抗的假目標;航道、港口、機場用它作助航裝置;漁船和救生艇上用它來提高雷達對目標的搜尋能力和校距精度;海洋動植物養殖場、海上勘探和軍事試驗區的周圍用它作警戒標誌;還可用於坦克、炮車、橋樑的偽裝設施等。
球形透鏡球形介質透鏡反射器是由球形龍伯(Luneberg)透鏡和金屬反射面兩部分組成。龍伯透鏡是一種介質折射率連續變化的透鏡,它具有兩個焦點,一個在球面上,另一個在無限遠處。這樣它就能從球面上一個點源經過透鏡變成一束平面波,反過來它能把通過球心的一束平面波經過透鏡作用聚焦到球面上一點。金屬反射面復蓋著球面的一部分,下圖是球形介質透鏡反射器工作原理簡圖。當一束平面波沿著水平方向入射時,由於龍伯透鏡的聚焦作用,電磁波就會聚到球面PZ點上,而PZ點又在金屬反射面MZ上,這樣就會引起反射,電磁波再次經過透鏡,根據龍伯透鏡的原理,就變成一束傳播方向與人射方向相反的平面波。因為透鏡是球對稱的,金屬反射面MZ又是沿球的赤道面環繞一周(360。),所以電磁波的反射特性是全方位的。這就是n型透鏡反射器。如圖所示,當電磁波從透鏡上方人射時,同樣也會穿過透鏡聚焦到球面P,點,經金屬反射面M:反射,形成向上反射的能力。根據金屬反射面M,的大小,就可以確定立體圓錐角空域反射能力的大小。這就是I型透鏡反射器,它具有定向反射能力。111型球形介質透鏡反射器是即有、又有Z兩個金屬反射面,它在頂空和水平方位都具有反射能力。
