燃氣泄漏探測器就是探測燃氣濃度的探測器,其核心原部件為氣敏感測器,安裝在可能發生燃氣泄漏的場所,當燃氣在空氣中的濃度超過設定值探測器就會被觸發報警,並對外發出聲光報警信號,如果連線報警主機和接警中心則可聯網報警,同時可以自動啟動排風設備、關閉燃氣管道閥門等,保障生命和財產的安全。在民用安全防範工程中,多用於家庭燃氣泄漏報警,也被廣泛套用於各類煉油廠、油庫、化工廠、液化氣站等易發生可燃氣體泄漏的場所。
燃氣報警器產品說明
檢測氣體:天然氣、液化氣、城市煤氣(H2)工作電壓:220VAC或110VAC、12VDC-20VDC獨到之處:(1)新增感測器漂移自動補償功能,真正防止了誤報和漏報獨立式壁掛型燃氣報警器(2)報警器故障提示功能,以便用戶更換和維修,防止了不報(3)MCU全程控制,工作溫度在-40度~80度聯網方式:有線聯網功(NO、NC)
·安裝說明
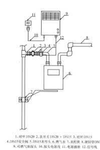
1、報警器安裝位置:距離氣源半徑1.5米範圍內,通風良好處:帶切斷裝置的燃氣報警器(1)液化氣比空氣重,安裝在距地面約0.3米處。(2)天然氣、城市煤氣、一氧化碳等比空氣輕,安裝在距天花板約0.3米處。2、不能安裝報警器的位置:牆角、櫃內等空氣不易流通的位置;易被油煙等直接熏著的位置。3、燃氣報警器使用電壓範圍較寬,常見的是220V的民用電壓產品,一般12V的電壓比較少見,取電方式用的是電話線式接口,適宜對安全要求較高用戶,安裝在臥室,小巧實用! 12v低壓用電
套用生產銷售您心中想要的報警器 1電源燈:綠燈,通電後亮起,報警時熄滅。報警燈:紅燈,報警時亮起,停止報警時熄滅。2接通電源,綠燈亮起或閃爍3分鐘後,報警器開始正常工作。3當所檢測的氣體達到報警點時,報警器開始報警,綠燈熄滅,報警燈亮起,蜂鳴器發出“B、B、B…”的報警聲,當檢測的氣體的濃度下降到報警點以下時,報警器則停止報警。(一氧化碳報警有延時功能)4若增加了手動檢測功能,當按動按鍵時,綠燈熄滅,報警燈亮起,蜂鳴器發出“B、B、B…”的報警聲。5若增加了聯排氣扇功能,當報警器報警時,已聯接的排氣扇開始啟動,自動排除有害氣體。6.若增加了在線上械手或電磁閥功能,當報警器報警時,已聯接的機械手或電磁閥會自動關閉煤氣閥,從而切斷有害氣源。7.若增加了聯網功能的,當報警器報警時,管理中心或控制中心同時收到常開常閉(NO、NC)信號。(對於增加了無線功能的,則報警主機將收到2-3秒的無線信號)報警後可輸出一對繼電器無源觸點信號(常開、常閉可跳線設定),用於控制通風換氣設備或為其它設備提供常開或常閉報警觸點。當環境中可燃氣體濃度達到設定閾值時,能發出聲光報警信號,可以輸出繼電器無源觸點信號。當周圍環境可燃氣體濃度降到回響閾值以下時,處於報警狀態的探測器將自動恢復到正常工作狀態。
報警時處理辦法
1、請立即打開門窗,關閉危害氣源,不得開啟或關閉任何電器開關。2、立即向煤氣管理部門報告,由專業人員進行檢查處理。3、經專業人員處理後,應對報警器做通風處理。
技術參數
電壓選擇:AC220V/AC110;DC9V-16V低功耗報警器整機靜態功耗:<0.5W(按12VDC計算)高功耗報警器整機靜態功耗:﹤3.3W(按220VAC計算)報警濃度:可燃氣休:液化氣0.1%~0.5%;天然氣0.1%~1%;城市煤氣(H2)0.1%~0.5%;一氧化碳:1‰~0.4‰採用美國進口PIC16F676是面前世界上最好的IC之一燃氣回響、恢復時間:≤30S一氧化碳回響、恢復時間:≤200S報警音量:≥70dB工作環境:濕度≤97%RH了溫度:-15℃-+50℃獨特功能
自動關閥機械手,在燃氣報警時自動關閉入戶總球閥。使得完全可以實現24小時報警處警功能。(1)新增感測器漂移自動補償功能,可以根據感測器的漂移而漂移真正防止了誤報和漏報.目前此技術國內首創(2)報警器故障提示功能,感測器損壞自動提示以便用戶更換和維修,防止了不報.(3)MCU全程控制,工作溫度在-40度~80度.機械手可自動復位,無需手動復位,確保第一時間及時治理五、可燃氣體及一氧化碳對人體的危害1、可燃氣體濃度超過爆炸下限時,遇火種(打火機、電器開關、靜電等)則發生爆炸,造成傷害。2、一氧化碳為無色無味的劇毒氣體,通過呼吸道吸入與人體血紅蛋白結合,造成人體缺氧而中毒。3、城市煤氣中本身含有大量的一氧化碳,故燃氣泄漏時,既有爆炸的危險,又有一氧化碳中毒的危險,另外,燃氣、煤油、木材等不完全燃燒同樣產生一氧化碳。無論是天然氣、液化氣、還是煤制氣,由於各種原因泄漏後,當室內燃氣濃度超過爆炸下限時,遇火種(打火機、電器開關、靜電等)則一定發生爆炸。為什麼會煤氣中毒?我國城市的人工煤制氣得成分雖各不相同,但都含有較多的一氧化碳,例如,哈爾濱煤氣含一氧化碳13,上海煤氣含一氧化碳19,青島煤氣含一氧化碳21,秦皇島煤氣含一氧化碳高達30。眾所周知,一氧化碳為劇毒氣體,健康人在含一氧化碳1的空氣中,10分鐘則產生痙攣,半個小時就會死亡。所以,煤制氣泄漏時,既有爆炸的危險,又存在一氧化碳中毒(直接中毒)的危險。另外,使用燃氣熱水器或煤爐而通風不良時,也會發生一氧化碳中毒(排氣中毒)。什麼叫爆炸下限?即在空氣中遇火種爆炸的最低濃度,報警濃度設定在爆炸下限的1/4以下。例如:甲烷(天然氣主要成分)爆炸下限為5.0(50000ppm)丙烷(液化氣主要成分)爆炸下限為2.0(20000ppm)氫氣(煤制氣主要成分)爆炸下限為4.0(40000ppm)煤氣泄漏的原因有哪些?任何家庭,無論如何注意,都可能有萬一。其中點火失誤、冒鍋或風吹滅、中途熄火、總閥未管嚴等就占了泄漏原因的七成多。報警器為什麼能知道燃氣泄漏?燃氣報警器的核心是氣體感測器,俗稱“電子鼻”。這是一個獨特的電阻,當“聞”到燃氣時,感測器電阻隨燃氣濃度而變化,燃氣達到一定濃度,電阻達到一定水平時,感測器就可以發出聲光報警。什麼叫聲光報警?燃氣泄漏使室內濃度達到報警器濃度後,報警器的紅色指示燈亮,蜂鳴器發出“辟-辟-”的報警聲,所以叫做聲光報警。燃氣報警器為什麼有有效期?質量不過關的感測器,一般1-2年性能就下降,因而喪失報警器的安全型。報警其中的其它電子元件(例如變壓器、電容器、電晶體等)得壽命都有限,所以,連先進國家也規定有效期最多五年。為保全全,五年到期後必須更換新的報警器。
燃氣報警器實際套用中的三種解決方案
燃氣泄漏探測器就是探測燃氣濃度的探測器,其核心原部件為氣敏感測器,安裝在可能發生燃氣泄漏的場所,當燃氣在空氣中的濃度超過設定值探測器就會被觸發報警,並對外發出聲光報警信號,同時可以自動啟動排風設備、關閉燃氣管道閥門等。以下是我們實際生活中
常碰到的問題及其解決方案。
1、如何安裝燃氣報警器?
據燃氣集團相關負責人介紹,燃氣泄漏報警裝置的使用壽命為3年,由於中國人的烹調習慣,經在部分居民家中試用,裝置1年內就不
靈敏了,需要一定的售後服務。該負責人表示,報警器並非免費安裝,由市民自願選擇,目前正在研究更換等售後服務細則。燃氣報警器
的安裝目前並非燃氣集團所負責的範疇,如果居民要安裝,建議先向小區物業諮詢是否具備安裝條件和安裝業務,並自行購買合格的產品
進行安裝。
2、市民安裝燃氣報警器需注意什麼?
資深人士說如果家中用液化氣,由於液化氣比空氣重,報警器安裝在距地面約0.3米處。如果家中用天然氣、城市煤氣、一氧化碳等,
其比空氣輕,報警器安裝在距天花板約0.3米處。而不能安裝報警器的位置,包括牆角、櫃內等空氣不易流通的位置,易被油煙等直接熏著
的位置。3、老舊小區能不能安裝報警器?
對於老舊小區能不能安裝和使用燃氣報警器,北京市市政市容委委員李楠表示,老舊樓和老舊管網是兩個概念,其實,無論是新小區還
是老舊樓,都是具備基本的安裝條件的。但是,對於老舊管網來說,需要進行戶內燃氣管道的調整、修改。只要是使用可燃氣體的,最好
都安裝報警裝置。技術方面已經完全不是問題。
獨特功能
自動關閥機械手,在燃氣報警時自動關閉入戶總球閥。使得完全可以實現24小時報警處警功能。(1)新增感測器漂移自動補償功能,可以根據感測器的漂移而漂移真正防止了誤報和漏報.目前此技術國內首創
(2)報警器故障提示功能,感測器損壞自動提示以便用戶更換和維修,防止了不報.
(3)MCU全程控制,工作溫度在-40度~80度.機械手可自動復位,無需手動復位,確保第一時間及時治理
可燃氣體及一氧化碳對人體的危害
1、可燃氣體濃度超過爆炸下限時,遇火種(打火機、電器開關、靜電等)則發生爆炸,造成傷害。
2、一氧化碳為無色無味的劇毒氣體,通過呼吸道吸入與人體血紅蛋白結合,造成人體缺氧而中毒。
3、城市煤氣中本身含有大量的一氧化碳,故燃氣泄漏時,既有爆炸的危險,又有一氧化碳中毒的危險,另外,燃氣、煤油、木材等不完全燃燒同樣產生一氧化碳。
無論是天然氣、液化氣、還是煤制氣,由於各種原因泄漏後,當室內燃氣濃度超過爆炸下限時,遇火種(打火機、電器開關、靜電等)則一定發生爆炸。為什麼會煤氣中毒?我國城市的人工煤制氣得成分雖各不相同,但都含有較多的一氧化碳,例如,哈爾濱煤氣含一氧化碳13,上海煤氣含一氧化碳19,青島煤氣含一氧化碳21,秦皇島煤氣含一氧化碳高達30。眾所周知,一氧化碳為劇毒氣體,健康人在含一氧化碳1的空氣中,10分鐘則產生痙攣,半個小時就會死亡。所以,煤制氣泄漏時,既有爆炸的危險,又存在一氧化碳中毒(直接中毒)的危險。另外,使用燃氣熱水器或煤爐而通風不良時,也會發生一氧化碳中毒(排氣中毒)。什麼叫爆炸下限?即在空氣中遇火種爆炸的最低濃度,報警濃度設定在爆炸下限的1/4以下。例如:甲烷(天然氣主要成分)爆炸下限為5.0(50000ppm)丙烷(液化氣主要成分)爆炸下限為2.0(20000ppm)氫氣(煤制氣主要成分)爆炸下限為4.0(40000ppm)煤氣泄漏的原因有哪些?任何家庭,無論如何注意,都可能有萬一。其中點火失誤、冒鍋或風吹滅、中途熄火、總閥未管嚴等就占了泄漏原因的七成多。報警器為什麼能知道燃氣泄漏?燃氣報警器的核心是氣體感測器,俗稱“電子鼻”。這是一個獨特的電阻,當“聞”到燃氣時,感測器電阻隨燃氣濃度而變化,燃氣達到一定濃度,電阻達到一定水平時,感測器就可以發出聲光報警。什麼叫聲光報警?燃氣泄漏使室內濃度達到報警器濃度後,報警器的紅色指示燈亮,蜂鳴器發出“辟-辟-”的報警聲,所以叫做聲光報警。燃氣報警器為什麼有有效期?質量不過關的感測器,一般1-2年性能就下降,因而喪失報警器的安全型。報警其中的其它電子元件(例如變壓器、電容器、電晶體等)得壽命都有限,所以,連先進國家也規定有效期最多五年。為保全全,五年到期後必須更換新的報警器。
小知識
燃氣泄漏報警器原理非常重要的燃氣安全設備,它是安全使用城市燃氣的最後一道保護。燃氣泄漏報警器通過氣體感測器探測周圍環境中的低濃度可燃氣體,通過採樣電路,將探測信號用模擬量或數字量傳遞給控制器或控制電路,當可燃氣體濃度超過控制器或控制電路中設定的值時,控制器通過執行器或執行電路發出報警信號或執行關閉燃氣閥門等動作。可燃氣體報警器的探測可燃氣體的感測器主要有氧化物半導體型、催化燃燒型、熱線型氣體感測器,還有少量的其他類型,如化學電池類感測器。這些感測器都是通過對周圍環境中的可燃氣體的吸附,在感測器表面產生化學反應或電化學反應,造成感測器的電物理特性的改變。
燃氣泄漏報警器功能
功能上可分為僅有泄漏報警功能的泄漏報警器和可以指示所探測到的燃氣濃度並具有報警功能的檢測報警器;從使用場所上可分為民用燃氣泄漏報警器和商用報警器。民用報警器通常是獨立的在住宅中使用的燃氣報警器,功能較簡單;商用報警器主要使用燃氣的運輸、儲存場所、使用燃氣和可能有燃氣泄漏的的工廠和公共場所。城市燃氣規範中規定地下室、半地下室、地上密閉空間的用氣房間、建築的管道井、封閉計量表房等都要安裝燃氣報警器。建築和燃氣的相關規範和法規也推薦使用民用燃氣泄漏報警器。
安裝步驟
安裝方法在選定的牆面位置,對應隨機安裝板上的二個安裝孔位作好打孔標記(板上掛鈎應水平朝上);
打好安裝孔,放入隨機安裝膠塞,然後用隨機自攻螺釘將安裝板固定在牆面上;
將機體背面的三個孔位對準安裝板上的固定掛鈎,掛好機體;
連線相關輸出信號線後,接通電源。
狀態測試
正常監測狀態:通電預熱3分鐘後,綠燈穩定發光,表示報警器工作正常處於監測狀態;預熱過程中,報警器可能發出“嘟…嘟…”聲及紅燈閃爍,綠燈亮之前消失屬正常。
現場報警狀態:當報警器周圍空氣中燃氣含量超過報警點,報警器會發出“嘟…嘟…”間斷刺耳鳴叫,同時紅色指示燈閃爍,提醒用戶儘快作現場處理;報警輸出狀態:現場聲光報警持續10秒後,不同規格的報警器會輸出不同類型的報警信號,通知報警系統或啟動相應的聯動裝置。
特徵
(1)通氣口:燃氣(天然氣、液化石油氣、城市煤氣)通過報警器面殼與底殼之間空隙進入感應室。為了讓空氣正常循環,不要將報警器安裝在很髒的、多塵的或油膩的地方。(2)感測器:感測器套用了半導體技術,對可燃氣體的感應靈敏度極高,並避免了誤報警的發生。
(3)蜂鳴器:音量高達85分貝,發生提醒您注意潛在的危險,報警形式是:連續響。
(4)預熱:報警器通電時,需預熱2-3分鐘,通電2-3分鐘內不報警。

