發展沿革
含有有機質的廢水、固體垃圾等進過厭氧處理後,產生大量沼氣,由於硫酸鹽還原細菌的作用,同時也產生大量硫化氫。由於硫化氫有毒、腐蝕性強,限制了沼氣的綜合利用。隨著科技的發展、技術的更替,沼氣脫硫技術已發展到以生物脫硫為主流的第三代沼氣脫硫技術。
沼氣生物脫硫最早的沼氣脫硫採用的工藝是固體化學脫硫工藝(乾法脫硫),脫硫劑一般為硫酸鐵。脫硫原理如下:
FeO·HO+3HS→2FeS+S+4HO,由於乾法脫硫需要頻繁地跟換脫硫劑,造成勞動強度大、運行成本高,大規模套用已被淘汰,只與其它脫硫工藝配套,做後續精細脫硫。
沼氣濕法脫硫工藝採用鹼液(NaOH或NaCO)與沼氣逆流接觸脫除硫化氫,在再生槽內通過特定的催化劑(萘醌類物質),將鹼液吸收後的硫化氫催化生成單質硫、硫代硫酸鹽、硫酸鹽,同時鹼液大部分得到再生,可繼續在洗滌塔內吸收硫化氫。濕法脫硫工藝大大減輕了乾法脫硫工藝的勞動強度,且容易放大,在不同規模的沼氣脫硫工藝的被廣泛使用。根據催化劑的不同,濕法脫硫被分為很多種,目前效果較好的催化劑為萘醌類催化劑,此類催化劑副反應少。
隨著生物技術的發展,套用脫硫微生物來處理沼氣中的硫化氫的技術應運而生。由於其低運行成本,很快成為研究熱點。目前套用在沼氣中主要的生物脫硫可大致分為兩類,一類為一體式生物脫硫;另一類為分離式生物脫硫。
一體式生物脫硫是指:將一定量的空氣導入含有硫化氫的沼氣中,混合氣體通過生物濾池、生物滴濾池以去除硫化氫。脫硫副產物一般為硫酸或者硫酸鹽。由於運行成本低,被廣泛套用於沼氣脫硫發電項目中。
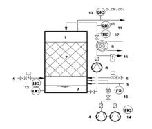
沼氣生物脫硫一體式生物脫硫工藝
分離式生物脫硫工藝是指:含硫化氫的沼氣氣體首先進入生物洗滌塔,在塔內與混合液中鹼反應從沼氣中脫除硫化氫,然後生物洗滌液進入生物反應器。將反應器中的硫化物轉化為單質硫,同時鹼液得到再生,重複使用。隨著嗜鹽脫硫菌的發現,分離式脫硫工藝得到長足發展。解決了一體式生物脫硫容易出現的硫填料易堵塞的問題。在沼氣提純CNG的工藝中、以及高濃度硫化氫的沼氣處理工藝中,分離式脫硫工藝占有絕對優勢。
沼氣生物脫硫分離式生物脫硫工藝
機理
沼氣生物脫硫機理可用雙膜理論進行解釋,此為可分為以下幾個步驟:
溶解吸收
沼氣其中的硫化氫氣體在氣液界面上,由氣相轉移到液相,此步為物理過程亨利定律。
HS + OH —— HO + HS
吸附
水溶液中硫氫根離子被脫硫微生物吸附,從水中轉移至微生物體內。
HS ——[細胞膜+HS ]
轉化
在脫硫微生物體內,硫氫根被轉化成單質硫或硫酸根,作為吸收劑的鹼液被再生,重新吸收硫化氫。
[細胞膜+HS ]——S+ HO 或 [細胞膜+HS]——SO + HO
工藝比較
生物脫硫工藝分為兩種,一種為一體式,另一種為分離式。
一體式生物脫硫是將一定量的空氣導入含有硫化氫的沼氣中,混合氣體通過生物濾池以去除硫化氫。該方式在反應器內部安裝塑膠填料,營養液循環使填料保持潮濕狀態,並補充脫硫細菌生長所需的營養。一體式脫硫效率高,可達95%~99%,運行成本低,自動化程度高,操作簡便,造價較低。但是一體式脫硫方法的填料易堵,不僅影響處理效果、增加勞動強度,而且空氣直接與沼氣混合,一旦控制儀表發生故障,沼氣極易達到爆炸極限,安全風險高。另外,運行控制精度過高(溫度30~31℃),系統易失控。如脫硫產物為硫酸,則會形成大量的低濃度硫酸,較難處理。並且,不能處理高於15,000ppm硫化氫濃度的沼氣。
分離式生物脫硫工藝採用分離式生物脫硫方式含硫化氫的沼氣氣體首先進入生物洗滌塔,在塔內與混合液中鹼反應從沼氣中脫除硫化氫。生物洗滌塔吸收液流至塔底,進入生物反應器。在反應器底部有空氣分布系統,給微生物提供氧氣,將反應器中的硫化物轉化為單質硫,同時鹼液得到再生,單質硫在分離器中分離。分離式生物脫硫方案的脫硫效率高(可達99%以上),年運行成本低,自動化程度高操作簡便,沼氣不與空氣直接混合運行安全。能處理高濃度的硫化氫的沼氣。但運行成本略高於一體式生物脫硫。
套用領域
兩種沼氣生物脫硫工藝都被廣泛套用到沼氣、填埋氣、天然氣、水煤氣等工業氣體脫硫工藝中。一體式生物脫硫工藝,具有更低的運行成本,被廣泛套用到低濃度硫化氫(10,000ppm以下)沼氣的發電、燃燒項目中。分離式脫硫工藝,具有很強的抗硫化氫負荷能力、以及空氣不進入沼氣中等特點,被廣泛用在高濃度硫化氫沼氣脫硫、提純的工藝中。
運行成本
以日處理100,000Nm /d,HS濃度在4000~6000ppm為例,生物脫硫成本如下:
沼氣生物脫硫存在問題
(1)一體式生物脫硫工藝中,需篩選更強的脫除硫化氫能力的菌株,增強單位體積的硫化氫處理負荷,以減小目前龐大的設備體積。
(2)分離式生物脫硫工藝中,需篩選出耐鹼性更強、嗜鹽更強的脫硫微生物,以便減少液鹼用量。
(3)脫硫副產物,單質硫、硫酸及其鹽的處理。

