前言
1 範圍
2 名詞術語
3 A類電氣裝置接地的一般規定
4 A類電氣裝置保護接地的範圍
5 A類電氣裝置的接地電阻
6 A類電氣裝置的接地裝置
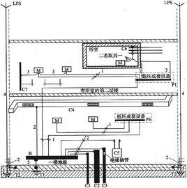
7 低壓系統接地型式和B類電氣裝置的接地電阻
8 B類電氣裝置的接地裝置和保護線
附錄A (標準的附錄) 人工接地極工頻接地電阻的計算
附錄B (標準的附錄) 發電廠、變電所經接地裝置的入地短路電流及電位計算
附錄C (標準的附錄) 接地裝置的熱穩定檢驗
附錄D (標準的附錄) 架空線路桿塔接地電阻的計算
附錄E (標準的附錄) 8.3.la)中係數k的求取方法
附錄F (提示的附錄) 土壤和水的電阻率參考值
相關詞條
-
接地
接地(earthing)接地指電力系統和電氣裝置的中性點、電氣設備的外露導電部分和裝置外導電部分經由導體與大地相連。可以分為工作接地、防雷接地和保護接地...
釋義原理 接地裝置 接地電阻 種類 方式 -
診斷用電氣裝置
診斷用電氣裝置,通過對體內組織的生理信號直接或間接測量、處理,將結果顯示或描記出來供醫生診斷疾病用的電氣裝置。顯示的形式可為一維信號曲線,也可為二維信號圖像。
診斷用電氣裝置 正文 配圖 相關連線 -
接地網
接地網是對由埋在地下一定深度的多個金屬接地極和由導體將這些接地極相互連線組成一網狀結構的接地體的總稱。它廣泛套用在電力、建築、計算機,工礦企業、通訊等眾...
釋義 接地的作用 規範及標準 設計原則 施工流程 -
電氣
電氣(electrical,electrical power and equipment)是電能的生產、傳輸、分配、使用和電工裝備製造等學科或工程領域的...
釋義 含義 電氣符號 控制系統 電氣間隙 -
鉗式接地電阻測試儀
又稱接地電阻測試儀(RGround Resistance Tester)是檢驗測量接地電阻常用儀表,也是電氣安全檢查與接地工程竣工驗收不可缺少的工具,接...
特性 功能 操作方法 測試和發展 測試儀選用 -
電氣裝置工程施工及驗收規範
《電氣裝置工程施工及驗收規範》是由中國建築工業出版社於2000年2月1日出版發行的書籍。
基本信息 內容簡介 目錄 -
異頻接地電阻測試儀
電力行業標準DL/T621-1997“交流電氣裝置的接地”規定的要求...大電流多功能地網接地特性測量系統是上海大帆電氣有限公司和上海交通大學聯合... DF-910K變頻大電流多功能接地阻抗測量系統,是上海大帆電氣...
主要用於 產品別稱: 概述 主要技術特點 -
電力工程電氣設計手冊電氣二次部分
《電力工程電氣設計手冊電氣二次部分 》是水利電力出版社 出版的圖書。
內容介紹 作品目錄 -
保護接地
保護接地,是為防止電氣裝置的金屬外殼、配電裝置的構架和線路桿塔等帶電危及人身和設備安全而進行的接地。所謂保護接地就是將正常情況下不帶電,而在絕緣材料損壞...
簡介 背景 套用原理舉例 分類 保護

