概述
當電流在電極上的分布沒有產生極化或其他干擾因素的情況下,稱為一次電流分布。這種電流的一次分布,完全取決於鍍槽中電極間的幾何形狀。當一定電壓加於兩電極上,鍍液中每一點都有一定電壓存在,其大小介於兩電極電壓之間。因為金屬電極導電性很強,我們可以假設電極表面每一點的電壓均相等。同樣,在鍍液中亦可找出某些具有相等電位的假想平面,一般說,靠近電極越近的位置,等電位平面與電極形狀越為類似。但其形狀卻隨著與電極距離逐漸增大而改變。最終,在一次電流作用下的電鍍,會因電極間距離和形狀等因素而出現鍍層分布極不均勻的情況。但這種分布卻是與電流密度成正比的。要改善這種鍍層不均勻的情況,就必須讓電流密度小的區域鍍層能增厚,讓電流密度高的區域的鍍層,反而成長較慢一些,相當於對原來分布的電流做了重新的分配,這種通過一些手段調整而出現的鍍層分布趨向均勻的結果,這就是電流的二次分布。實際上不是電流進行了重新分布,而是電流的作用在高密度區和低密度區有了變化,顯示出調整了電流分布的巨觀結果。
理論
當電流通過鍍液時,陰極和陽極上都會有不同程度的極化。考慮電化學因素在內的電流分布稱為二次電流分布,它是接近於實際情況的電流分布。在固定幾何條件的情況下研究二次電流分布,就相當於研究電化學因素,對電流分布的影響。
二次電流分布
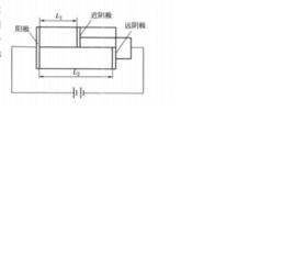
二次電流分布參照圖1的電極布置,由於近陰極的電流密度大,極化作用大,相應增大了較大的極化電阻 ;遠陰極的電流密度小,極化作用小,相應的極化電阻 也小,等效電路圖如圖2所示。
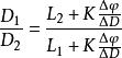
二次電流分布近陰極和陽極問的鍍液電阻小,附加上較大的極化電阻;遠陰極和陽極問的鍍液電阻大,附加上較小的極化電阻。這種補償的結果使兩個迴路的電阻差縮小,電流分布更為均勻。通過推導,可以得出二次電流分布的表達式為:
二次電流分布
二次電流分布
二次電流分布
二次電流分布式中,K為溶液的電導率;/D為陰極極化度。從上式可知,二次電流分布與溶液的電導率、陰極極化度和陰、陽極距離有關。當陰極在某一電流密度範圍內不存在極化時,即,則二次分布成為初次分布。由於電導率和極化度總是正值,所以二次電流分布必將比初次電流分布更為均勻。設,則該公式可以改寫為:
圖1
圖2
二次電流分布
二次電流分布
二次電流分布如果,則表示近、遠陰極的電流密度相等,即為最理想的電流分布,此時公式右邊第二項應為零。所以增加溶液的導電能力,提高陰極極化度(),縮小陰、陽極之間的距離差()均會促使電流分布更加均勻。
改善二次電流分布
要想改善二次電流分布,就需要了解二次電流分布的實質。電流一經流過一定的電極之間,在兩極間的電場就已經形成,鍍槽中的電力線分布也基本上確定了。除非改變電解槽形狀、電極間距離、電極的截面、形狀等所謂幾何因素,電力線的分布是不會變化的。事實證明,光靠改變幾何因素來調整電力線分布,其作用是有限的。這是因為鍍件的幾何形狀不是可以任意改變的,並且超過了一定幾何限度,電力線的分布也不會有所改變。要想達成二次電流分布的效果,需要通過調整鍍液的組成,使金屬離子還原的過程受到控制,使鍍層的分布不同於一次電流分布的結果,從而達到改善二次電流分布的目的。
一般以下手段有可能改善二次電流分布:
(1)選用合適的絡合劑,使金屬離子成為絡離子,增加其還原的阻力,使高電流區的金屬電沉積阻力增加,從而提高低電流區的電沉積速度,改善鍍層分布;
(2)選用合適的添加劑,在高電流區吸附而起到阻滯高電流區電沉積的作用,相對提高低電流區的沉積速度,改善鍍層分布;
(3)採用陰極移動、脈衝電源等物理手段改善陰極過程,使鍍層分布趨向均勻等。
從以上討論可以看出,二次電流分布這種說法只是借用了電流分布與鍍層沉積的正比相關性,方便問題的討論。有些資料甚至提出了三次電流分布的說法,其實都是指利用更多的手段來進一步改善電沉積物分布。在一定的物理化學狀態下,電流的分布本身並沒有發生,而是電流的作用發生了變化,或者說電流作用的分配發生了變化。具體地說,是金屬沉積的電流效率發生了變化。通常就是高電流區的電流效率下降,而低電流區的電流效率相對提高,從而使金屬鍍層的分布趨向均勻。從這個意義上說,將二次電流分布說成“二次電流分配”可能更恰當一些。

