簡介
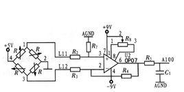
OP07管腳圖Op07晶片是一種低噪聲,非斬波穩零的雙極性 (雙電源供電)運算放大器積體電路。由於OP07具有非常低的輸入失調電壓(對於OP07A最大為25μV),所以OP07在很多套用場合不需要額外的調零措施。OP07同時具有輸入偏置電流低(OP07A為±2nA)和開環增益高(對於OP07A為300V/mV)的特點,這種低失調、高開環增益的特性使得OP07特別適用於高增益的測量設備和放 大感測器的微弱信號等方面。
特點
超低偏移: 150μV最大。 低輸入偏置電流: 1.8nA 。低失調電壓漂移: 0.5μV/℃ 。 超穩定,時間: 2μV/month最大高電源電壓範圍: ±3V至±22V
OP07晶片引腳功能說明: 1和8為偏置平衡(調零端),2為反向輸入端,3為正向輸入端,4接地,5空腳 6為輸出,7接電源+ABSOLUTE MAXIMUM RATINGS 最大額定值
Symbol符號
Parameter參數
op07Value數值
Unit 單位
Supply Voltage 電源電壓
±22
VCC
V
Differential Input Voltage差分輸入電壓
±30
op07Vid
V
Input Voltage 輸入電壓
±22
Vi
V
Toper
-40 to +105
op07Operating Temperature 工作溫度
℃
-65 to +150
Storage Temperature 貯藏溫度
Tstg
℃電氣特性 虛擬通道連線= ± 15V , Tamb = 25 ℃(除非另有說明)

