簡介
DK-20電磁空氣閥們電磁空氣閥是一種由電磁鐵操作啟閉的空氣閥門,主要用於水電站內發電機制動系統,蝴蝶閥密封圍帶或油壓設備自動補氣等控制系統的壓縮空氣管路上,藉以對制動氣缸或密封圍帶的自動供氣及自動排氣遠距離控制。
電磁空氣閥作為一種三通電磁閥。由電磁鐵和空氣閥兩部分組成。用於機組翩動系統和蝶閥控制系統中,自動控制壓縮空氣的進入或排出。常用的電磁空氣閥有DK-20型和DK-15/7 型。如圖為DK-20電磁空氣閥結構圖。
電磁空氣閥的構造
13-5電磁空氣閥門的構造,如圖13-5所示。電磁空氣閥由電磁鐵和空氣系統兩個基本部分組成。電磁鐵是圓柱形的,其內部的線圈是環氧樹脂澆鑄件。線上圈孔內移動的鐵芯,可藉助於空氣系統控制氣門座錐。較小直徑的鐵芯正靠在黃銅墊圈上,防止鐵芯卡到頂蓋上。
軸是靠凸緣的墊圈和卡環密封的,頂蓋是靠端蓋凸緣上的四個位置封閉的,端蓋上的孔通過其上的銷釘和墊圈密封的。與伸出的鐵芯末端相連線的中心孔,是靠帶頂蓋的墊圈封閉的。在墊圈和伸出的鐵芯末端能在電磁鐵失靈的情況下,用手動來關閉閥門。
用兩個M3×3的螺栓將頂蓋緊固到端蓋上。空氣系統的基本部分是鋁合金製作的殼體,將輸送空氣的管接頭擰入殼體內部,擰緊空氣排進工作機構的管線接頭和從工作機構排出空氣的管接頭。將帶橡皮襯墊的座錐固定到殼體內部,在汽門座錐之問裝有空氣門芯錐,氣門座錐的凹處和管接頭的凹處安裝上彈簧。將帶襯墊的氣門座錐壓到殼體底座處。
空氣系統要緊固到電磁鐵上,通過O形密封圈、彈性圓柱銷固定。
電磁空氣閥門的拆裝與常見故障排除
在拆除電磁閥時,首先鬆開彈性圓柱銷,並從空氣系統上拆下電磁鐵,這樣在空氣系統里可以得到一個通道,便於拆下芯錐、座錐和電磁鐵鐵軸,拆下管接頭後可拆彈簧。在不損壞帶密封件頂蓋的情況下,拆下電磁鐵,其它的零件是通過翻邊或粘附連線著的。
閥門的安裝方法與其拆卸的相反步驟進行。氣門座錐的行程在底座之間要有0.6~0.8mm的間隙,並要達到最小的閉合電壓,使芯錐壓到底座上。氣門座錐必須使用不同長度的軸,並確保所有的螺紋連線可靠。電磁空氣閥的故障與排除方法如下:
1.當接通電路時工作失靈
一般當接通電路時工作失靈一般由輸電導線被劃破或被緊固住;電磁鐵的線圈中斷,總電路的電壓不足;配氣系統的壓力過高,軸過長;空氣系統內塵土太多,由於密封的損壞而致使鐵芯腐蝕等造成。主要解決辦法有:緊固連線處(導線),里換電磁鐵線圈增加電壓,檢查是否在來自電源的供電中有高的電壓損耗,檢查電源中壓;保證配氣系統的規定壓力。拆開閥門,更換一根合適的軸;拆開空氣系統,並清潔各個部件,更換電磁鐵。
2.閥門處於靜止位置時空氣逸出(即電路斷開)
電路斷開造成的一般原因是排氣管接頭沒有被緊固上,氣門錐座的橡膠密封圈上有塵土或磨損。通常解決辦法為緊固排氣管接頭,清理,或更換氣門錐座上的橡膠密封圈
3.在工作位置時,有空氣逸出。通過空氣孔或通過螺紋配合處逸出
空氣逸出就需要考慮氣門錐座的橡膠密封圈上有塵土或磨損;軸過短;螺紋配合沒被緊固等原因。面對以上情況解決辦法就是更換芯錐,清理或更換氣門錐座橡膠密封圈;更換一個合適的軸;緊固螺紋配合。
工作原理
電磁配壓閥由電磁鐵驅動油路切換,此油路通向配壓閥以控制油、氣、水管道的開閉。由電磁鐵與配壓閥構成,油路切換由電磁動鐵芯帶動配壓閥活塞來實現,實際上為一中間放大變換元件。
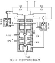
5-18電磁空氣閥主要用於機組的制動系統和主閥密封圍帶壓縮空氣管路的通斷自動控制。水電廠常用的電磁空氣閥有DK-2、DK-10、DK-15、DK-18、DK-20等多種型號。DK-2型電磁空氣閥可適用於弱電控制,是一種小功率型的電磁空氣閥。DK-20型電磁空氣閥配用單線圈電磁鐵,可長期通電工作。其他類型電磁空氣閥配用雙線圈電磁鐵,短時通電,斷電自保持。DK-2型電磁空氣閥主要由主閥、充氣閥、排氣閥及自動斷電機構等部分組成,其鎖扣為氣壓自鎖方式。
電磁空氣閥工作原理如圖5-18所示。當充氣閥電磁鐵通電時,其銜鐵帶動充氣閥桿向上,使下部進氣口打開,由氣源來的壓縮空氣即進入主閥上腔,推動主閥活塞向下移,堵塞A道排氣口,制動系統開始充氣;當排氣閥電磁鐵通電時,其銜鐵向下,打開排氣閥,主閥上腔進行排氣,主閥活塞在彈簧作用下向上移,使A道與排氣口相通開始排氣,同時氣源被關閉。

