漁船尾氣制冷機的定義
漁船尾氣制冷機,是指一種以漁船柴油機尾氣為驅動能源,利用氨水吸收製冷技術把柴油機尾氣轉化為冷氣供漁船使用的設備。
研究現狀
國外研究較早但沒有產品問世。國內的許多科研院所和大專院校正在積極從事這方面的研究,大量產品正在實驗室做測試。山東泰山集團已經有這方面的產品問世,並在積極推廣。在化學能源逐漸枯竭的今天,漁船的節能減排工作國家正在逐漸重視,相信不久的將來,國家對漁船尾氣制冷機的推廣上會出台一些相關的政策。
漁船尾氣制冷機的特點
尾氣制冷機組是一種新型的船用節能、環保製冷設備,是利用漁船柴油機尾氣餘熱為驅動源通過氨水吸收製冷方式來實現製冷並對漁品進行保鮮。通過氨水吸收制冷機組熱冷轉換,可將三分之一燃油所產生的廢氣熱量重新得到有效的利用,大大節約漁船漁品保鮮能源消耗,顯著增加漁民收益。餘熱製冷機組的特點有:
1、使用壽命長。機組由多台換熱設備組成,除1台小功率溶液泵外無其它的運動部件。換熱設備內凡與海水接觸的零部件,全部採用防海水腐蝕的金屬材料。機組維護簡單、使用方便,壽命較壓縮機制冷機組約長一倍以上。
2、使用安全可靠。機組內設有各種保護裝置,在運行中如出現故障機組具有能自動報警、停機、復位等功能。機組停用時整個系統會自動恢復到無壓狀態。
3、節約能源顯著。以1台小時製冷量為2萬大卡(23KW)為例,採用壓縮式制冷機組需要的耗電功率為11kW,而採用尾氣餘熱制冷機組需要耗電功率僅為1.1kW,僅為壓縮式制冷機組耗電功率的10%。因此餘熱制冷機組無需另配柴油發電機組,可節省1台20kW柴油發電機組的投資。按每條漁船每年捕漁180天,每天運行12小時計算,每年可節約近10噸燃油的消耗量。每天可產冷量為24萬大卡,相當於溶化3噸冰所吸收的熱量。
4、可根據不同魚類實現不同的保鮮溫度,大大提高漁品質量,延長保鮮時間和出海作業時間,大幅度減少往返航行次數,節省因多次往返航行帶來的燃料消耗和其它費用的發生,增加漁民收益。
5、機組採用先進的PLC控制技術,真正實現了“一鍵開機”和自動控制運行。並設有過熱、超壓等安全保護,不凍液溫差檢測延時開停,完全保證機組安全正常運行。
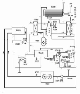
機組製冷原理
尾氣制冷機組採用氨-水溶液作為工作介質,其工作循環是由發生、分離、冷凝、節流、蒸發、吸收六個過程組成(附流程示意圖)。
製冷劑循環:由尾氣為發生器加熱,產生出的氣液混合物經分離器分離後,分離出高濃度的製冷劑蒸氣。經冷凝器凝結成液體進入貯液罐。製冷劑液體通過浮球閥節流降壓後進入蒸發器蒸發。蒸發後的製冷劑氣體進入吸收器,被稀溶液吸收後成為濃溶液,再由溶液泵將濃溶液經溶液換熱器與來自發生器的稀溶液換熱後送入發生器再次加熱,周而復始形成製冷循環。
溶液循環:經分離器分離出來的稀溶液進入溶液換熱器與濃溶液換熱後,經浮球閥自動調節進入吸收器,並吸收製冷劑後成為濃溶液,再由溶液泵送入發生器加熱。產生出的氣液混合物進入分離器分離後,分離出稀溶液,周而復始形成溶液循環。
系統原理圖

