產品信息
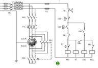
1首先介紹一下圖紙中各個元器件的符號L1/L2/L3分別表示三根相線;
QS表示空氣開關;
Fu1表示主迴路上的保險;
Fu2表示控制迴路上的保險;
SP表示停止按鈕;
ST表示啟動按鈕;
KT表示時間繼電器的線圈,後綴的數字表示它不同的觸點;
KMy表示星接觸器的線圈,後綴的數字表示它不同的觸點;
KM△表示三角接觸器的線圈,後綴的數字表示它不同的觸點;
KM表示主接觸器的線圈,後綴的數字表示它不同的觸點;
U1/V1/W1分別表示電動機繞組的三個同名端;
U2/V2/W2分別表示電動機繞組的另三個同名端;
工作過程
合上QS,按下St,KT、KMy得電動作。KMY-1閉合KM得電動作;KMY-2閉合,電動機線圈處於星形接 法,KMY-3斷開,KMY和KM△互鎖避免KM△誤動KM-1閉合,自鎖啟動按鈕;kM-2閉合為三角形工作做好 準備;kM-3閉合,電動機得電運轉,處於星形啟動狀態。
時間繼電器延時到達以後,延時觸點KT-1斷開,KMy線圈斷電,KMY-1斷開,KM通過KM-2仍然得電吸 合著;KMY-2斷開,為電動機線圈處於三角形接法作準備;KMY-3閉合,使KM△得電吸合;KM△-1斷開, 停止為時間繼電器線圈供電;KM△-2斷開,確保KMY不能得電誤動作:KM△-3閉合是電動機線圈處於三角 形運轉狀態。電動機的三角形運轉狀態,必須要按下SP停止按鈕,才能使全部接觸器線圈失電跳開,才能停 止運轉。3、星三角降壓啟動中的電壓電流關係星啟動時:電機每個線圈上的電壓是220V電流I星=U星/Z
三角啟動:電機每個線圈上的電壓是
380VI角=U/角ZI星/I角=U星/U角=220/380;星型啟動的電壓約為三角形啟動的1/3。星三角啟動
電流=0.33Iq
電壓=0.58Ue
啟動轉矩=0.33Mq
綜上所述,
星三角降壓啟動以一種以犧牲啟動轉矩為代價的降壓啟動方式,
雖然降低了起動
電流,但是犧牲了轉矩,只能用在一般的輕、中負荷場。

