介紹
燃氣渦輪發動機中利用高速旋轉的葉片給空氣作功以提高空氣壓力的部件。壓氣機葉輪葉片的前端部分呈彎曲狀稱為導輪,起作用是將氣體無衝擊的導入工作葉輪,減小氣流衝擊損失。小型增壓器的壓氣機葉輪一般將導輪與工作葉輪製成一體。壓氣機的葉輪出口有擴壓器,使氣體在葉輪中獲得的動能儘可能多地轉化為壓力。擴壓器分為葉片式和縫隙式兩種。壓氣機的外殼有氣流的進口和出口。進口一般呈軸向布置,流道略呈漸縮,以減小進氣阻力。出口一般設計成流道沿圓周漸擴的蝸殼狀,使高速氣流在那裡繼續擴壓,提高增壓器的總效率。壓氣機由渦輪驅動,其主要性能參數有:轉速、流量、空氣流量、增壓比和效率等。
壓氣機的防喘放氣活門是穩定性需要,活門開部分氣體放掉;而引氣活門是用氣需要,活門開氣體到飛機氣源系統。
工作原理
引氣活門調節發動機引氣壓力與OPV過壓活門一起保證引氣系統正常的引氣壓力,同時也對發動機引氣系統進行打開與關閉的控制二引氣活門是一個典型的電控氣動活門,其電控部分由THS (THERMOSTAT SOLENOID)控制,THS安裝於吊架內,由一根信號管連線至引氣活門,其中整根信號管分段組成,漏氣的為最上一根信號軟管。活門上有一微動電門,感受活門的FC/NFC位置,並把位置信號傳送至BMC進行監控與指示。活門本體上還有一個人工鎖定端,可以將該活門人工鎖定在關閉位。引氣活門上游與下游均有一個壓力感測器,PR壓力感測器(SHA2)在活門下游,用於給ECAM壓力指示,PT壓力感測器((9HA2)在引氣活門的上游,用於監控引氣活門與高壓活門,並將信號傳送給BMC進行監控。
電路控制原理
活門由THS控制,THS得28VDC,活門關閉,THS失電,活門打開。活門由三種方式控制:
1)人工控制:按壓相應發動機引氣電門,給THS通電或斷電控制活門開關。
2)防火手柄:按壓防火手柄,從而THS得28VDC,活門關閉。
3 ) BMC自動控制:當吊架或大翼滲漏探測到,引氣過壓,引氣超溫,啟動大發時,APU引氣活門打開時(APU引氣優先),BMC自動給出28VDC ,關閉引氣活門。引氣活門內部原理見下圖。
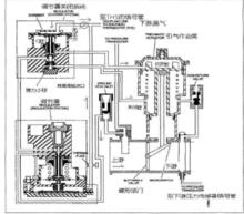
壓氣機引氣活門引氣過程
引氣從氣源(發動機或APU或地面氣源)進人引氣活門的蝶形活門上游,此時活門為關閉狀態。引氣經過地面測試進口隨即進人調節器的調節系統部分,壓力減小後的引氣經過熱力保險後向上分兩路,一路從活門本體上的信號管至THS電磁閥,一路至調節器關閉系統的C腔,克服C腔的彈簧壓力,引氣進人引氣作動筒的打開腔,並且將C腔下的彈力小球定住封死引氣作動筒的關閉腔,不讓引氣進人引氣作動筒的關閉腔。當引氣逐漸克服引氣作動筒的彈簧壓力,引氣作動筒內的活塞向下移動,由搖桿帶動蝶形活門打開,從而PRV活門打開,引氣從上游進人下游。當熱力保險過熱切斷後,熱力保險那路的引氣被切斷,C腔上游沒有引氣壓力後由彈簧力向上彈起至底座,隨之彈力小球恢復原來的位置,引氣經過彈力小球的縫隙後進入引氣作東器的關閉腔,與彈簧一起將使引氣作動器內的活塞向上運動,帶動引氣活門的蝶形活門關閉,此時引氣活門為關閉狀態。
故障分析
信號管漏氣為最常見的故障,尤其是軟管,軟管位置靠近吊架,且目視檢查很難發現該管存在漏氣的現象,不像信號硬管,如果有裂紋,沙眼等現象較易發現。這就需要我們平時在檢查信號管的時候要仔細再仔細,當檢查發現信號硬管沒有問題是,就需要考慮到信號軟管可能存在漏氣的情況。另外仔細看TSM會發現,TSM中有一NOTE,讓我們檢查引氣活門活門本體上的VENT SCREW是否擰緊,可以從引氣活門的原理圖上得知其實就是地面測試口,若領出的引氣活門上該VENT SCREW本來就沒有擰緊,就會造成引氣從蝶形活門上游進人後,直接從該地面測試進口漏光,PRV永遠無法打開,因此今後領出的引氣活門第一步需要檢查該處是否擰緊,保險是否打的牢靠。

