簡介
在化工生產過程中,產品的收率都不高,造成很多的有用物料(產品、原料)都流失到母液中去,使母液的污染濃度非常高,對企業來說不但損失了具有經濟價值的有用物料還加大了綜合污水的處理難度與成本。天創公司利用集成膜濃縮技術對母液中有用物料有針對性的進行物料濃縮、純化回收,實現化工行業的清潔生產、資源循環利用。
草甘膦母液濃縮回收
工藝流程圖草甘膦生產結晶後的母液,利用集成膜濃縮技術,替代蒸發工藝,進行濃縮並純化,經膜濃縮的濃縮液可以直接取出固粉或做30%含量以上的水劑產品,膜的透過液進行生產循環套用或處理排放。
雙甘膦母液濃縮
將含量在1~2%的雙甘膦母液經過集成膜技術處理後的濃縮也提濃至6%以上,然後套用到生產上,具有一定的經濟價值。膜的透過液中雙甘膦有效成分含量在0.1%以下,降低後續的廢水處理難度。
井岡黴素發酵液濃縮純化
在常溫下,採用集成膜濃縮技術直接將井岡黴素發酵液濃縮至5%以上直接成為產品;同時可除去井岡黴素原液中含有的生物渣、有機物等雜質,提高產品的品質。
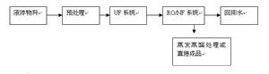
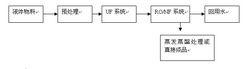
生物發酵液中產品的濃縮、純化回收
生物發酵中產品的濃縮,傳統工藝複雜、生產環節多、投入設備多、生產成本高、消耗大量能耗,且後期產生廢水排放量大,污染嚴重。天創公司採用集成膜濃縮技術(超濾和納濾的組合分離技術)純化濃縮生物發酵液中產品,縮短並最佳化了傳統工藝路線,大大節省能源、節省成本,並能提高產品收率及質量。
其他套用點
化工合成原料的結晶母液的濃縮及物料回收、阿維菌素等生物農藥濃縮、醫藥化工(醫藥中間體、原料藥、抗生素的脫鹽濃縮)、工藝印染(染料回收、染料脫鹽)

